Opis wyprowadzen wtyczki komputera
-
cyborg
- Uzalezniony
- Posty: 994
- Rejestracja: 14 lut pn, 2005 3:25 pm
- Posiadany PUG: Ex 205 XS 1,4 75 KM
- Numer Gadu-gadu: 0
- Lokalizacja: Brodnica
Opis wyprowadzen wtyczki komputera
Kiedys gdzies widzialem taki fajny opis, czy ktos kojarzy, czy moglby ktos wkleic? chodzi o komp z silnika TU3M
-
cyborg
- Uzalezniony
- Posty: 994
- Rejestracja: 14 lut pn, 2005 3:25 pm
- Posiadany PUG: Ex 205 XS 1,4 75 KM
- Numer Gadu-gadu: 0
- Lokalizacja: Brodnica
Re: Opis wyprowadzen wtyczki komputera
Nikt nie ma opisu tej wtyczki? Dam glowe ze gdzies to bylo..
-
grzesiek309
- Peugeot 205 Master
- Posty: 5502
- Rejestracja: 01 lis ndz, 2009 8:13 pm
- Posiadany PUG: Dużo 205 & Partner V6
- Numer Gadu-gadu: 0
- Lokalizacja: Białystok
- Kontakt:
Re: Opis wyprowadzen wtyczki komputera
Było bo sam miałem ale nie mogę znaleźć
Przeszukam drugiego kompa i jak znajdę to wrzucę 
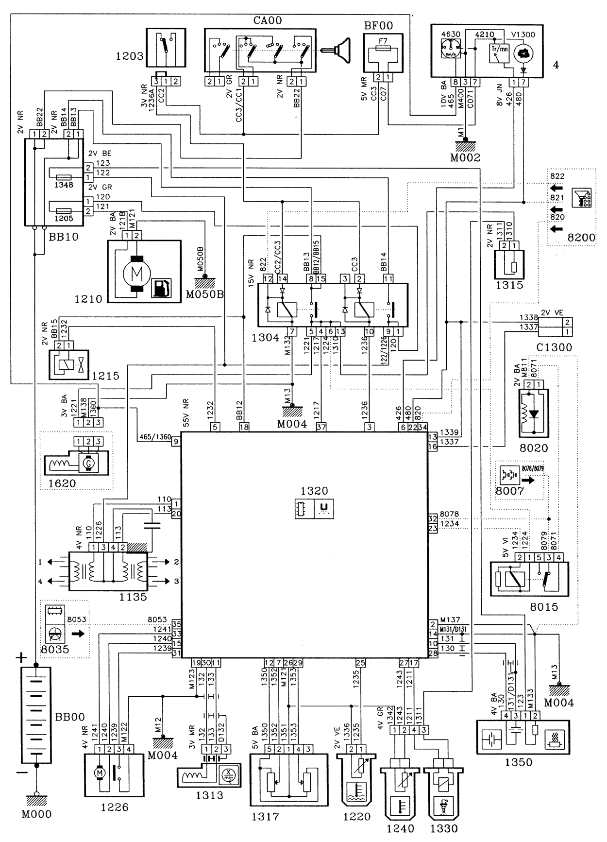
EDIT: Znalazłem w servisówce do 309 taki schemat: Miałem gdzieś jeszcze inny.
EDIT: Znalazłem w servisówce do 309 taki schemat: Miałem gdzieś jeszcze inny.
Jest Ci smutno? Jest Ci źle? Wsiądź do puga, przejedź się!
Określenie "Poranny poprawiacz nastroju" nabiera nowego znaczenia...
Naprawy, modyfikacje, remonty 205 i nie tylko
https://www.facebook.com/205renovation/
Określenie "Poranny poprawiacz nastroju" nabiera nowego znaczenia...
Naprawy, modyfikacje, remonty 205 i nie tylko
-
cyborg
- Uzalezniony
- Posty: 994
- Rejestracja: 14 lut pn, 2005 3:25 pm
- Posiadany PUG: Ex 205 XS 1,4 75 KM
- Numer Gadu-gadu: 0
- Lokalizacja: Brodnica
Re: Opis wyprowadzen wtyczki komputera
Dzieki, niezly schemat tylko ten jezyk..
Ja tez juz znalazlem troche ciekawych materialow na temat Mono-jetronica, jego budowy, dzialania, dokladnej diagnozy poszczegolnych elementow tak wiec jakby ktos cos potrzebowal to niech pisze
Ja tez juz znalazlem troche ciekawych materialow na temat Mono-jetronica, jego budowy, dzialania, dokladnej diagnozy poszczegolnych elementow tak wiec jakby ktos cos potrzebowal to niech pisze
- DJPreZes
- Moderator
- Posty: 4593
- Rejestracja: 01 sie ndz, 2004 6:40 pm
- Posiadany PUG: Roland Garros/307
- Numer Gadu-gadu: 2516096
- Lokalizacja: Gdynia
Re: Opis wyprowadzen wtyczki komputera
Daj te info tutaj jak możesz
Jakby co, to ja jestem zainteresowany wszystkim dotyczącym tego ustrojstwa 
Peugeot 205 Roland Garros Cabrio


-
cyborg
- Uzalezniony
- Posty: 994
- Rejestracja: 14 lut pn, 2005 3:25 pm
- Posiadany PUG: Ex 205 XS 1,4 75 KM
- Numer Gadu-gadu: 0
- Lokalizacja: Brodnica
Re: Opis wyprowadzen wtyczki komputera
Ja wczoraj wygralem walke z tym cholerstwem, moglbym sie teraz chyba doktoryzowac z MonoJetronica;)
Pliki troche waza, moze wyslac ci na maila? Chyba ze jutro w pracy umieszcze gdzies skad mozna pobrac
Pliki troche waza, moze wyslac ci na maila? Chyba ze jutro w pracy umieszcze gdzies skad mozna pobrac
-
cyborg
- Uzalezniony
- Posty: 994
- Rejestracja: 14 lut pn, 2005 3:25 pm
- Posiadany PUG: Ex 205 XS 1,4 75 KM
- Numer Gadu-gadu: 0
- Lokalizacja: Brodnica
Re: Opis wyprowadzen wtyczki komputera
Wyslalem na maila, jak ktos jeszcze by potrzebowal niech wysle swojego maila na Pw
-
grzesiek309
- Peugeot 205 Master
- Posty: 5502
- Rejestracja: 01 lis ndz, 2009 8:13 pm
- Posiadany PUG: Dużo 205 & Partner V6
- Numer Gadu-gadu: 0
- Lokalizacja: Białystok
- Kontakt:
Re: Opis wyprowadzen wtyczki komputera
Przegrzebałem dysk przenośny i znalazłem kilka schemacików. Może komuś się przydadzą.
Jest Ci smutno? Jest Ci źle? Wsiądź do puga, przejedź się!
Określenie "Poranny poprawiacz nastroju" nabiera nowego znaczenia...
Naprawy, modyfikacje, remonty 205 i nie tylko
https://www.facebook.com/205renovation/
Określenie "Poranny poprawiacz nastroju" nabiera nowego znaczenia...
Naprawy, modyfikacje, remonty 205 i nie tylko